About This File
Illustrated parts list #3350-163
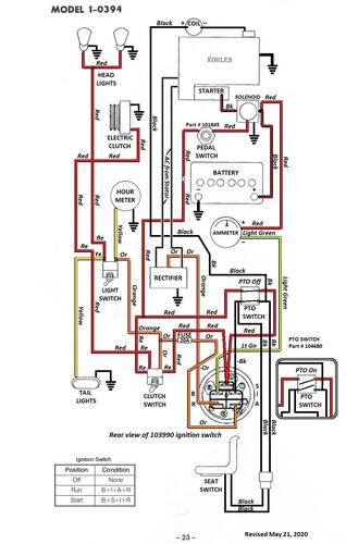
Wiring
24 pages 1.53MB
Wiring Color pdf
1 page 335KB
Lube chart SS - 4-Speed model not in the chart
Details & Attachments
4 pages 118.85KB
Uses model 5084 transmission
Transmission drive belt 78-7100 replaced by 7473 - HB x 81.9" or 5/8" x 81.9"
Named a C-100 4-Speed for the North American market - May be a Belgium built model only
1975 Raider 10 4-Speed model 1-0394
1975 serial numbers that have shown up for the 1-0394
144387 - Made in Belgium - Located in Norway
145141 - Made in Belgium - Located in the UK
145207 - Made in Belgium - Located in Norway
145212 - Made in Belgium - Located in Sweden
145229 - Made in Belgium - Located in Scotland
145244 - Made in Belgium - Located in Belgium
145318 - Made in Belgium - Located in the UK
