About This File
Illustrated parts list #A-5345
Wiring
17 pages 4.70MB
Dated 2/73
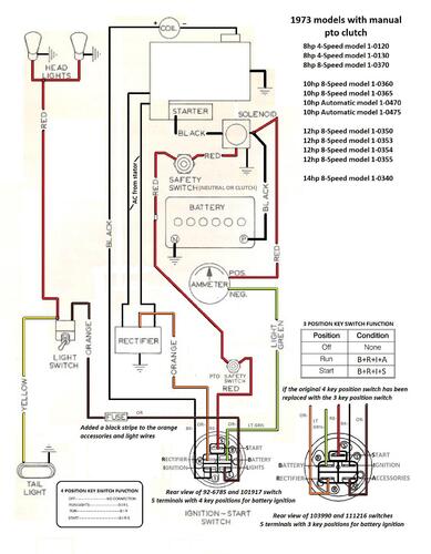
Manual pto wiring Color
1 page 500KB
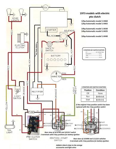
Electric pto wiring Color
1 page 491KB
5955 Sundstrand hydro pump gasket nla - 102759 gasket should work
Tractor drive belt # 7478 replaces # 4535 (HB/5L x 84.22" or 5/8" x 84.22")
1973 10hp Auto model 1-0470 Uses 1" axles and 4-pinion differential in 5087 transaxle with 7880 Hydrogear - (Manual pto)
1973 10hp Auto model 1-0475 Uses 1" axles and 4-pinion differential in 5090 transaxle with 102866 Piston-piston - (Manual pto)
1973 12hp Auto model 1-0460 Uses 1-1/8" axles and 10-pinion limited slip differential in 5062 transaxle with 7880 Hydrogear - (Electric pto)
1973 12hp Auto model 1-0465 Uses 1-1/8" axles and 10-pinion limited slip differential in 5089 transaxle with 102866 Piston-piston - (Electric pto)
1973 14hp Auto model 1-0430 Uses 1-1/8" axles and 10-pinion limited slip differential in 5062 transaxle with 7880 Hydrogear - (Electric pto)
1973 14hp Auto model 1-0435 Uses 1-1/8" axles and 10-pinion limited slip differential in 5089 transaxle with 102866 Piston-piston - (Electric pto)
1973 16hp Auto model 1-0440 Uses 1-1/8" axles and 8-pinion differential in 5088 transaxle with 102866 Piston-piston - (Electric pto)
What's New in Version See changelog
Released
No changelog available for this version.
